两个时间继电器搅拌机正反转

高清图片下载 免费 安全无风险
两个时间继电器搅拌机正反转

两个时间继电器搅拌机正反转

点击图片查看原图

图片信息

  • 格式: JPG
  • 尺寸: 955x593
  • 大小: 约1.2MB

版权声明

相关标签

自然风光 高清壁纸 4K画质

分享图片

相关推荐

基于当前图片的相似推荐

电机正转启动 延时停止 停止后可以电动正反转

求高手做个 三相异步电机正反转行程开关控制电气原理图

一开一停.两个行程开关~控制正反转一个延时要求延时停止的电路图

鼠笼式电动机正反转控制电路图解决方案华强电子网

电动机正反转限时自动往返时间继电器控制电路接线图

plc基于时间延时的双重联锁正反转电动机控制

求正反转控制线路图

所有分类 工程科技 电子/电路 实训05 三相异步电动机延时正反转实际

三个时间继电器控制正反转控制的电路图

如何定时起停加限位开关控制一台电机正反转接线图

随机推荐

发现更多精彩图片

年轻时的吴奇隆有多帅气一组照片告诉你

纯铜山鬼花钱铜山鬼铜钱背四福八卦铜钱雷霆二十四时山鬼铜钱铜币

原神绫华极品仙气壁纸来喽

沃尔沃xc60社区_易车社区

西尔贝ssctuatara一枚姗姗来迟的屠龙猛兽

拼多多300红包提现真假? - 知乎

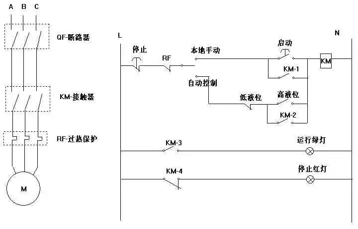
红绿指示灯,启动停止按钮,380v接触器,热继电器,水位控制开关 自动

作品| 生鲜微超 ——° 阳光超市>

齐胸襦裙简笔画教程_裙子简笔画