打好素描基础9215高分 画球的两种方法!

高清图片下载 免费 安全无风险
打好素描基础9215高分 画球的两种方法!

打好素描基础9215高分 画球的两种方法!

点击图片查看原图

图片信息

  • 格式: JPG
  • 尺寸: 1147x1627
  • 大小: 约1.2MB

版权声明

相关标签

自然风光 高清壁纸 4K画质

分享图片

相关推荐

基于当前图片的相似推荐

素描圆怎么画圆怎么画素描步骤

素描圆怎么画圆怎么画素描步骤

滨湖区老年大学朱军老师素描圆的步骤图

素描圆的画法的图文教程

素描怎么画圆球体的素描画法

素描球体 圆形画法高清步骤图

圆球体素描初学步骤图

素描石膏球体的画法绘制步骤图示02

0基础素描球体教学 90球体绘画步骤 在画圆勾大型的时候,尽量用直线

随机推荐

发现更多精彩图片

全球降息潮来了美联储暗示降息澳央行降息救楼市印度3连降中国央行

160cm,150斤,身高和体重快要形成1:1的比例大腿围62,比辣妹的腰围还粗

壁纸 动物 马 骑马 1440_2486 竖版 竖屏 手机

图鉴面板展示了当前飞车中的绝大部分极品赛车哦,涵盖各个等级,类型的

卡通彩色糖果棒棒糖

bilibili现货寿屋游戏王三幻太阳神之翼神龙手办手办

全图解李小龙腿法(温戈)上

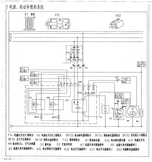
一汽解放j6电路图 ecu

fila斐乐官方男鞋新款男子板鞋轻便百搭低帮板鞋

白人,竖大拇指,白色背景_高清图片_全景视觉

2021款福克斯哪个配置性价比最高,我们来看一下全系配置差异 - 114