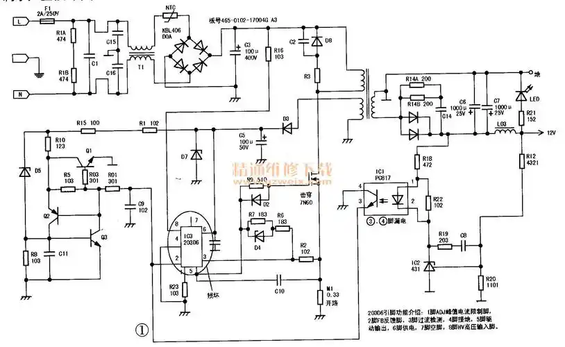
适配器开关电源电路的制作方法

高清图片下载 免费 安全无风险
适配器开关电源电路的制作方法

适配器开关电源电路的制作方法

点击图片查看原图

图片信息

  • 格式: JPG
  • 尺寸: 1000x620
  • 大小: 约1.2MB

版权声明

相关标签

自然风光 高清壁纸 4K画质

分享图片

相关推荐

基于当前图片的相似推荐

典型电源适配器电路图12v5a

12v1a电源适配器电路图

论坛 69 普通会员区 69 电源维修 69 12v 5a 适配器 无输出

12v监控电源适配器电路分析

5v1a开关电源适配器电路分析

c语言非标准输出电源适配器厂家无y无共模仅需2颗芯片外围的12v1a适配

免费文档 所有分类 工程科技 电子/电路 12v2a电源适配器 电路如图1

电源适配器的电路实绘图及维修

电源适配器的电路实绘图及维修

随机推荐

发现更多精彩图片

酷炫黑白个性男性电脑桌面壁纸

吴世勋穿紫色衣服真的特别好看,简直是行走的画报!

我眼球突出开始是从小学三年级.

吴磊gif帅哥gif小鲜肉gif阳光帅气gif

临时画了一张古风小姐姐

ins风超高清海与天壁纸

深蓝到浅蓝色的过程 92#混血发色 #发色分享 #张家口染发ot沙龙

结婚六周年纪念日文案|朋友圈秀恩爱九宫格 结婚六周年纪念日文案

魔术师戴着帽子和纸牌.

续航超1000km奔驰visioneqxx概念车发布内置475英寸大屏

1644年崇祯皇帝景山自缢铜版画(1746年绘制)