重建白玉祖寺高级佛学院大经堂【随喜与护持福田】

高清图片下载 免费 安全无风险
重建白玉祖寺高级佛学院大经堂【随喜与护持福田】

重建白玉祖寺高级佛学院大经堂【随喜与护持福田】

点击图片查看原图

图片信息

  • 格式: JPG
  • 尺寸: 640x457
  • 大小: 约1.2MB

版权声明

相关标签

自然风光 高清壁纸 4K画质

分享图片

相关推荐

基于当前图片的相似推荐

阿宗白洛仁波切关于心想事成莲师坛城的发愿文

看着我们带着慈悲的微笑仿若上师就在眼前声声虔诚的

【顶礼大恩上师阿知仁波切】『皈 依 发 心』诸佛正法贤圣三宝尊,从今

像是阿宗白洛仁波切(即阿宗甲色白玛旺嘉仁波切)一九七二年藏历一月

月11日),遍主法王上师白玛格桑仁波切将于根本道场佐钦白玛唐闭关中心

白雅寺住持白雅仁波切

被特布旦尼玛(特尼)仁波切捏扁的酒瓶子口

《皓月飞萤》七 · 宗萨仁波切自传

2017阿宗秋季大圆胜慧法会天降舍利一位亲历者的如实叙述

随机推荐

发现更多精彩图片

桌面主题壁纸图片下载高清大图预览1920x1200_日韩明星下载_美桌网

第四种感情!王芳王为念真实关系曝光后,才明白王为念为何至今不结婚

这样建羊舍,少走弯路,省钱,省事!

适合孩子看的动画片有哪些寓教于乐的同时电视才能更好保护孩子视力

国画临摹复制清微高清微大师傅开国册页山水仿古国画

有种用一分钱砸死我 - 斗图大会 - 蘑菇头,金馆长,红包表情库 - 真正

完美世界最美女角色清漪登场 颜值成功挤进第一梯队

小马宝莉的主角当了妈妈,珍奇时尚带娃,月亮公主的孩子是熊孩子

流泪伤心委屈卡通小猪动态表情包.gif

第24艘054a护卫舰!解放军海军许昌舰今日入役

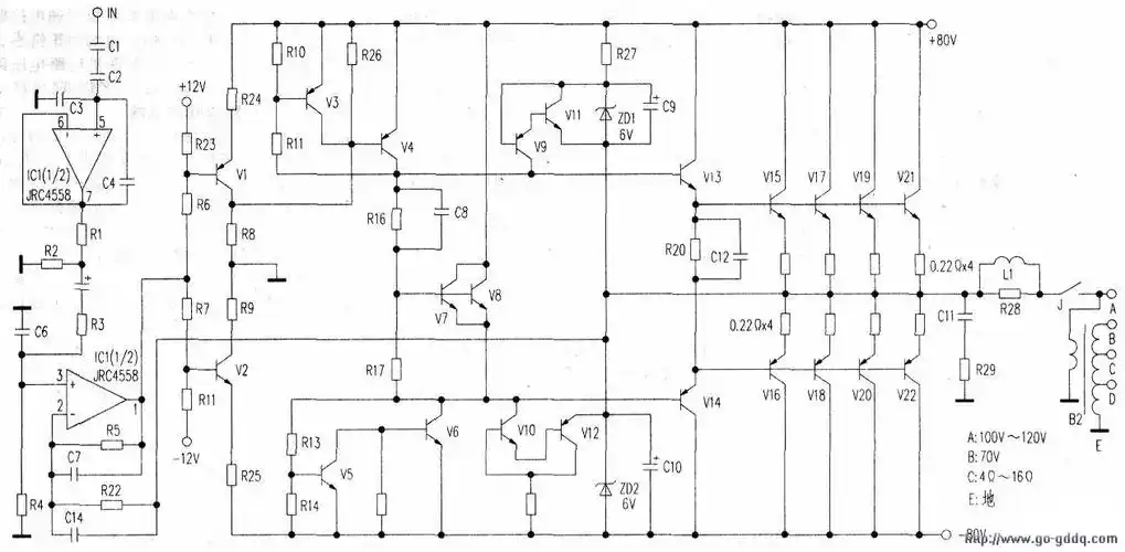
cpr03501s定压式功放电路工作原理