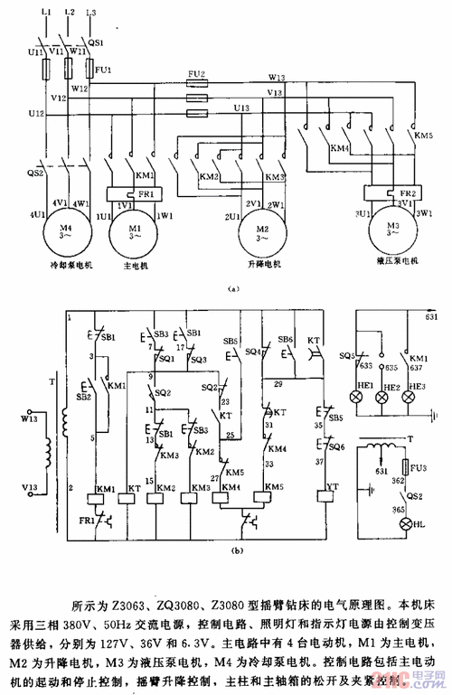
z3050型摇臂钻床电气控制线路主电路分析

高清图片下载 免费 安全无风险
z3050型摇臂钻床电气控制线路主电路分析

z3050型摇臂钻床电气控制线路主电路分析

点击图片查看原图

图片信息

  • 格式: JPG
  • 尺寸: 920x651
  • 大小: 约1.2MB

版权声明

相关标签

自然风光 高清壁纸 4K画质

分享图片

相关推荐

基于当前图片的相似推荐

3050摇臂钻床 特点 1,主要关键件选用高强度铸铁和特供钢材.

kh-z3050摇臂钻床快速排除故障方法(针对本校仿真实训平台)

z3050摇臂钻床电路原理与维修doc

普通立式钻床的电气控制图

摇臂钻床的电气控制

南京第四机床生产的zn3050x16电气控制故障排除

z3050型摇臂钻床的电气设备安装位置图及接线图

x16摇臂钻床电气图z3050摇臂钻床电气控制系统改进分析z3050型摇臂

z3050 摇臂钻床电气原理图 2,z3050型摇臂钻床的控制要求及

z3050摇臂钻床电气控制电路

z3050×16/1沈阳中捷摇臂钻床电气图.那位大哥有,发给我 非常感谢!

3分钟了解z3040钻床电气控制分析

随机推荐

发现更多精彩图片

【super junior-k.r.y.】忘记爱情的过程-.ing

衡水一中校园秋色正浓!

让我看看在武汉的是谁还没有吃上这家烧烤

问号(爆火的变形qq大黄脸表情包)_qq_爆火_大黄_问号表情

卡通彩色金元宝简笔画步骤 简单又漂亮金元宝简笔画怎么画

霸气男生纹身头像图片超酷社会高清照片

枝干造型独特,六月雪盆景"7步造景法",让你别样美感体验!

新大洲本田战彪150sdh15026跨骑车骑士摩托车

但在其匾额上书写的是"前门大街",这从性质上便将该牌楼由"桥牌楼"

驼色 023 坑纹 010 011 012 013 014 - 抖音