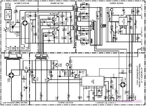
12v开关电源电路图及原理

高清图片下载 免费 安全无风险
12v开关电源电路图及原理

12v开关电源电路图及原理

点击图片查看原图

图片信息

  • 格式: JPG
  • 尺寸: 641x807
  • 大小: 约1.2MB

版权声明

相关标签

自然风光 高清壁纸 4K画质

分享图片

相关推荐

基于当前图片的相似推荐

简单易做的大功率开关电源电路图

12v开关稳压电源电路图

开关电源运用经典电路图

开关电源实用电路图

top224p构成的12v,20w开关直流稳压电源电路

400w开关电源输出dc5v/80a原理图

明伟12v开关电源电路

明伟12v开关电源电路原理分析_word文档在线阅读与下载_无忧文档

开关电源工作原理12v转5v开关电源方案解析

12v/1a输出开关电源电路

电视机开关电源电路图大全九款电视机开关电源电路原理图详解

随机推荐

发现更多精彩图片

素描图片简单一点的花素描图片简单一点的花朵

平安是福 见者好运.#上热门话题🔥🔥🔥平安 #平平安安 - 抖音

公交站台广告牌图片-公交站台广告牌素材-公交站台广告牌插画-摄图新

玻璃阳台怎么设计(玻璃 阳台)

祝愿亲爱的友友们个个牛气冲天3d姓氏头像

寒冰线切割飞针暗器440c钢棒内六角

"汉唐母子银杏树"——平度博物馆

盘古开天屁地简笔画怎么画?教你画阿爸盘古 准备:铅笔,橡皮, - 抖音

图文种草机 麻麻们!我终于找到专为宝宝设计的儿 - 抖音

蒙古的萨满崇拜(资料图)随着时间的推移,阔阔出的势力越来越大,不仅

二,选购笔记本电脑必看攻略之性能天梯图