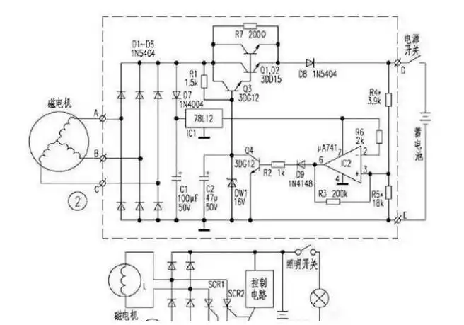
用一组桥式整流器获得正,负对称的直流电源

高清图片下载 免费 安全无风险
用一组桥式整流器获得正,负对称的直流电源

用一组桥式整流器获得正,负对称的直流电源

点击图片查看原图

图片信息

  • 格式: JPG
  • 尺寸: 700x412
  • 大小: 约1.2MB

版权声明

相关标签

自然风光 高清壁纸 4K画质

分享图片

相关推荐

基于当前图片的相似推荐

单相桥式整流能耗制动电动机控制电路图

电机刹车整流器电路图

一种新型双压响应制动整流器制造技术,制动电机整流器专利_技高网

卷帘门电机刹车原理图 (第1页)

整流器的类型及电路图

背景技术:传统的直流电机制动电路,电机工作时继电器一直处于工作状态

电机刹车整流器电路图

zlks1-99v(170v)-6系列整流电源厂家/批发/供应商

zlks1-99v(170v)-6系列整流电源厂家/批发/供应商

谈谈各种整流器电路

节能电子整流器电路图

随机推荐

发现更多精彩图片

太美啦古风闺蜜头像,从美少女到老太太要一直一起哦古风女生头像很

【新歌首播】娅娅olivia rodrigo首专sour弃曲「the ones i love」

传家之宝陨铁剑-陨铁山水纹-陨铁剑,玄铁剑,陨石宝剑

最新最全珠海航展飞行表演时刻表出炉

在农村的老厕所家庭

单双导铜箔贴纸 圆形铜箔垫片铜箔麦拉 屏蔽铜箔胶带 模切定制

野鸡福寿螺过山鲫鱼在在多地泛滥为何没人敢吃

奥迪a8phv插电混动版上市

耐克nike 男子生活休闲鞋板鞋高帮男鞋 599464-700 橘黄 41

▼地铁19号线线路图周边地铁19号线(项目距离地铁19号线花山河站仅约