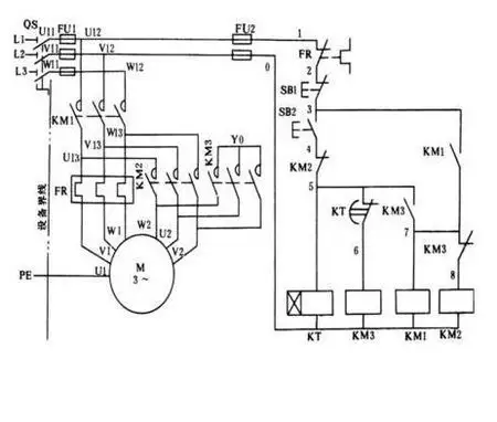
三相异步电动机单向连续运行控制电路图

高清图片下载 免费 安全无风险
三相异步电动机单向连续运行控制电路图

三相异步电动机单向连续运行控制电路图

点击图片查看原图

图片信息

  • 格式: JPG
  • 尺寸: 920x1302
  • 大小: 约1.2MB

版权声明

相关标签

自然风光 高清壁纸 4K画质

分享图片

相关推荐

基于当前图片的相似推荐

图1-23 三相异步电动机正反转控制接线图

三相异步电动机的控制

双速电动机接线图.#零基础学电工 #城阳电工电路 #电工接线 - 抖音

三相异步电动机正反转控制原理图,看不懂常开触点: 不按或线圈不通电

三相异步电动机正反转控制电路图-电子发烧友网

电动机常用原理接线图

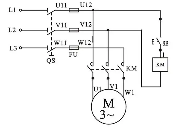
三相异步电动机接触器点动控制线路

三相异步电动机的连续运行控制电路图解

采纳答案 变极多速三相异步电动机的接线图

三相异步电动机的工作原理与结构

三相异步电动机长动控制

三相异步电动机单向连续运行控制电路图

随机推荐

发现更多精彩图片

不同时代的同龄人对比 现在的人看上去年轻了好多,这样直观对比感觉有

富察皇后 富察容音 秦岚

陈怡蓉在清迈安纳塔拉酒店举行婚宴,好友何润东与老婆peggy,郭品超

《有翡》电视剧没演绎出原著的"五处"精彩:难怪,赵丽颖意难平

可爱圆环ppt元素矢量图

宋朝历史简介ppt课件ppt

未来银色科幻纳米机械臂

二胡f调 一把位指位图~ 7215注意事项 166f调 内弦空弦是低

途胜09款 城市suv先锋途胜是北京现代最富盛名的suv车型品牌,助阵本次

明日方舟莫斯提马专集四

不知火舞 #王者荣耀 #魅语cos #绯月行cos #不知火舞cos