生活用品简笔画#简笔画 #亲子互动 #儿童简笔画 - 抖音

高清图片下载 免费 安全无风险
生活用品简笔画#简笔画 #亲子互动 #儿童简笔画 - 抖音

生活用品简笔画#简笔画 #亲子互动 #儿童简笔画 - 抖音

点击图片查看原图

图片信息

  • 格式: JPG
  • 尺寸: 960x1280
  • 大小: 约1.2MB

版权声明

相关标签

自然风光 高清壁纸 4K画质

分享图片

相关推荐

基于当前图片的相似推荐

美国oxo易生活家居用品专场奥秀oxo旋转开口儿童吸管杯500ml(绿色)

夏季创意便捷随带手持充电迷你小风扇儿童学生专用生活用品

10元以下实用居家用品新奇日常生活小百货义乌批发创意儿童小商品折叠

创意儿童生活日用品百货宝宝好礼物妈妈省心卡通围裙2件套

简约现代生活日用家居百货浇水壶浇花家用室内花洒儿童洗澡玩具小型

hello kitty叮当便携式圆柄立体猫头餐具三件套儿童餐具生活用品

笑脸卫浴三件套--大贸商儿童生活用品

作为一种生活用品,使用儿童硅胶围嘴兜时,需要注意以下几个方面

创意生日情人节礼物女生实用家居生活用品女儿儿童儿子开学小礼品

(fisher price) 婴儿小餐椅多功能可折叠便携婴幼儿餐椅 儿童生活用品

儿童餐具|工业/产品|生活用品|玩具吖螺 - 原创作品 - 站酷 (zcool)

创意居家生活日用品百货可爱儿童小鸭子肥皂盒强力吸盘沥水香皂盒

随机推荐

发现更多精彩图片

为爱退圈的8位女星,有人被扣上"小三"的帽子,如今她们后悔吗

00后的十位美女明星,青春活力与才华并存!

法字的拼音:fa法的繁体字:灋(若无繁体,则显示本字)法字的笔画数:9法

拉胡尔·布哈特rahul bhatt个人资料简介 电影电视剧海报网

皓月大人#皓月公主#明日公主 #明日女王 - 抖音

西安悬浮地板机械设备厂家

农家纯正手工芝麻糖芝麻杆 棒棍 灶糖 500g菏泽曹县韩集特产包邮

栀子精选家用山50g实惠装黄果泡卤肉上色香料花椒

43年来 第一张完整的地球向阳面照片

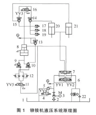
铆钉机液压系统仿真与改进方案

关注问题 67写回答胸部平胸大胸姐你们女孩子都不长胸的吗,胸大的20