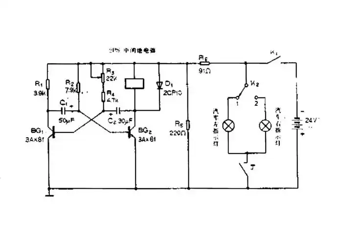
两只三极管组成的互补对称无稳态振荡器

高清图片下载 免费 安全无风险
两只三极管组成的互补对称无稳态振荡器

两只三极管组成的互补对称无稳态振荡器

点击图片查看原图

图片信息

  • 格式: JPG
  • 尺寸: 553x344
  • 大小: 约1.2MB

版权声明

相关标签

自然风光 高清壁纸 4K画质

分享图片

相关推荐

基于当前图片的相似推荐

这是典型的555无稳态电路,也叫多谐振荡器.参见原理图

555无稳态多谐振荡器电路

无稳态多谐振荡电路

三极管无稳态多谐振荡器电路

图6: 无稳态多谐振荡器

无稳态多谐振荡器的修改电路深入讨论 - 模拟电子 - 电子工程世界

具有脉冲宽度可调的无稳态电路

无稳态电路原理.files

如何判断555无稳态电路是否起振

三极管无稳态,单稳态,双稳态振荡multisim实验电路

随机推荐

发现更多精彩图片

工作之外的朱迅竟然是这样的

呼伦贝尔平板车拉挖机东风d17平板车运输车拖车

简笔画的色彩调和画 简笔画图片大全-普车都

教师办公室文化墙面贴画学校园班级教室布置装饰培训机构背景创意

钓鱼的渔夫矢量素材

引起黄热病的登革病毒

布骨医学科普:急性踝关节扭伤的早期判断

《资本论》思维导图ppt

辽宁电视台主持人金霞去哪儿了?

目前成武县所有手机银行向汉源银行转账图文汇总一

时尚规则改写!40岁女性如何展现自信与魅力?

迅猛龙 简笔画 总觉得这个小家伙机灵得很 #恐龙##手抄报##少儿美术