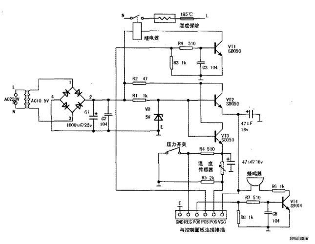
电炖锅不加热先检查一下其供电电路是否正常.

高清图片下载 免费 安全无风险
电炖锅不加热先检查一下其供电电路是否正常.

电炖锅不加热先检查一下其供电电路是否正常.

点击图片查看原图

图片信息

  • 格式: JPG
  • 尺寸: 640x446
  • 大小: 约1.2MB

版权声明

相关标签

自然风光 高清壁纸 4K画质

分享图片

相关推荐

基于当前图片的相似推荐

苏泊尔智能电炖锅tg30yc1-60不加热故障快修一例

典型电压力锅电路的识图方法

苏泊尔电压力锅cyyb40ya10-90 电路图

苏泊尔电压力锅使用说明书图解附苏泊尔电压力锅电路图及使用

三角牌ybw60-100a电压力锅有时能加热,有时不能加热

ya502电压力锅电路图.jpg

红心牌微电脑电压力锅电路图(二张)

美的ch60型自动电压力锅原理分析

x技术 最新专利 电子电路装置的制造及其应用技术 本实用新型涉及一种

九阳jyy-g51电压力煲电路图

随机推荐

发现更多精彩图片

少女心可爱卡通零食手机壁纸

02 父子共同角逐金马奖影帝

泰国清迈双龙寺的金佛像双手合十.

有人疾病缠身,有人移居海外|成龙|王羽|梁小龙|李连杰|洪金宝|李小龙

《蒙娜丽莎》镜像翻转后,露出神秘的第二张脸,网友:笑容去哪了

描述: 紫色的薰衣草瓢虫-2016 高品质桌面壁纸 当前壁纸尺寸: 1920 x

猫急性胰腺炎21要不要禁食

马里昂首轮第九顺位被选中实力榜排在当年选秀第二位

奋斗小学一年级四班李金泽绘本作品