原厂博大m6-255雷利银箭1070皮带式锯铝机转子定子10寸切割机配件

高清图片下载 免费 安全无风险
原厂博大m6-255雷利银箭1070皮带式锯铝机转子定子10寸切割机配件

原厂博大m6-255雷利银箭1070皮带式锯铝机转子定子10寸切割机配件

点击图片查看原图

图片信息

  • 格式: JPG
  • 尺寸: 800x800
  • 大小: 约1.2MB

版权声明

相关标签

自然风光 高清壁纸 4K画质

分享图片

相关推荐

基于当前图片的相似推荐

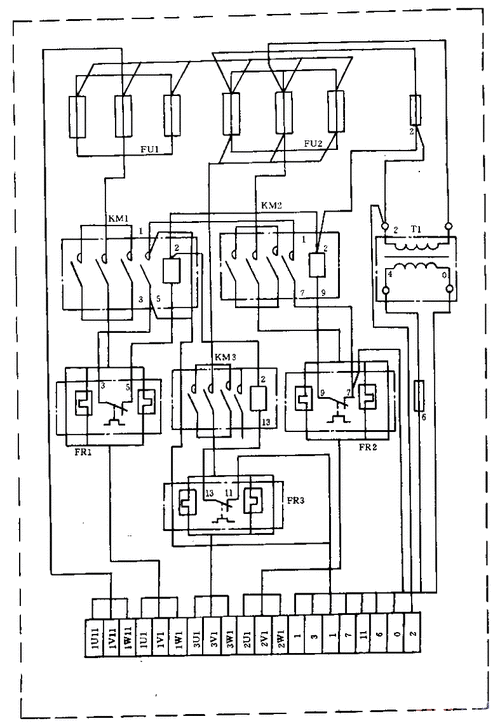
g607型圆锯床 strong>电气 /strong> strong>接线图 /strong>(1).gif

和星型的,就6跟线,高低速各三条线控制,请问这是什么接法电机如何绕制

配达美255锯铝机定子仿达美255定子255介铝机定子10寸锯铝机线圈 达美

豪迈浪鲸力武力宇 锯铝机1245转子定子725切割机12寸 1246配件

德国豪迈hm1240锯铝机转子9齿锯铝机定子浪鲸10寸255大阪704电机

和星型的,就6跟线,高低速各三条线控制,请问这是什么接法电机如何绕制

user-20190428nidesktop学好变频器,先从主电路与控制线路的接线

豪9迈105锯铝机定子百狮南粤大阪105欧宁255锯铝机10寸切割机配

双木7255d锯铝机转子切割机10寸电机线圈齿轮铃木定子9齿电机配件

豪迈105c锯铝机转子定子机壳靠山开关皮带浪鲸l05切割机电机配

随机推荐

发现更多精彩图片

黄子韬徐艺洋官宣闹笑话?荣梓杉耍心眼翻车?他也挺端的

动漫头像:穿和服的二次元小仙女_网易订阅

亲子头像~凑齐一家四口 两女儿93

白衬衣搭配黑色短裤简单大方优雅迷人

头上长草的颜文字君 热热热!头像

每日撸一发38期夭寿啦若风买豪车啦

演员魏小军40岁走红45岁消失如今以新身份惊艳世人

前87年3月29日癸巳年二月初四汉武帝刘彻去世

新中式小区景观设计

装窗户时必看的6点,特别是最后一条