2020最好看的微信头像图片男

高清图片下载 免费 安全无风险
2020最好看的微信头像图片男

2020最好看的微信头像图片男

点击图片查看原图

图片信息

  • 格式: JPG
  • 尺寸: 700x700
  • 大小: 约1.2MB

版权声明

相关标签

自然风光 高清壁纸 4K画质

分享图片

相关推荐

基于当前图片的相似推荐

男头像最新版高清潮流图片超拽男生霸气真人微信头像图片

微信头像分享 .#男生头像图片 #快取图 .头像分享集 - 抖音

2020帅气男微信头像2020微信男最新网红头像

微信转账2020假图片微信头像图片2020最火爆女

2020男生微信头像个性帅气 甜蜜的糖不及甜蜜的你

酷气质男生头像图片大全,眼神充满了热情的男生

2020最火微信帅气男生头像

微信2020独一无二男生头像图片

适合永久做头像的图片男生72张_男生微信头像_头像屋

个性男生图片超拽霸气头像帅气高冷男生真人微信头像图片

适合永久做头像的图片男生72张_男生微信头像_头像屋

2020最火微信帅气男生头像

随机推荐

发现更多精彩图片

翠鸟捕鱼动物捕捉摄影高清图片桌面壁纸

古风头像 - 堆糖,美图壁纸兴趣社区

compass:新英雄露露卡17日登场,玩家思考如何开局献祭莉莉卡

【荷花女 镜片 设色纸本】拍卖品_图片_价格_鉴赏_绘画_雅昌艺术品

《地球脸红了》汪晨和苗宇在朋友的祝福下 深情拥吻对方

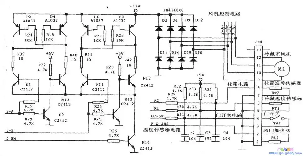
海尔bcd-550wyj型变频电冰箱冷藏室接口电路

老爹鞋搭配什么裤子穿好看(分享6种经典的搭配方式) - 小知识

航拍新乡凤泉区大块镇灾区 村庄被洪水围困宛如一座座孤岛

原创吹雪唐制汉服女齐胸襦裙对襟上襦套装刺绣印花6米大摆春夏

换三张你们喜欢要对对胡的叫吗