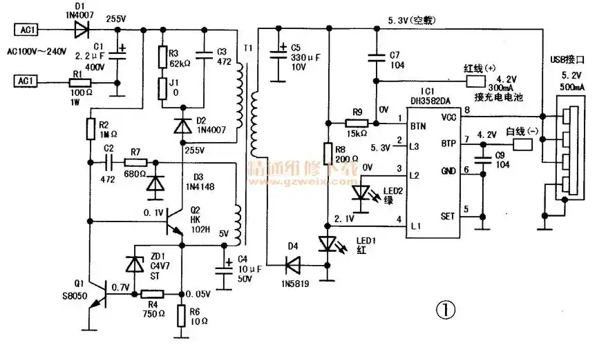
手机充电器常用的几款电路原理图

高清图片下载 免费 安全无风险
手机充电器常用的几款电路原理图

手机充电器常用的几款电路原理图

点击图片查看原图

图片信息

  • 格式: JPG
  • 尺寸: 1938x977
  • 大小: 约1.2MB

版权声明

相关标签

自然风光 高清壁纸 4K画质

分享图片

相关推荐

基于当前图片的相似推荐

手机自动充电器电路图

三段式充电器原理图

常见手机充电器电路图1.doc

万能手机充电器电路图

领先者万能手机充电器电路实绘图

5v1a充电器芯片方产品特性以及它的优势的介绍

请电子发烧友帮忙分析一个手机充电器的原理图,小弟感激不尽

手机充电器电路及工作原理

铅酸电池脉冲充电器电路图

随机推荐

发现更多精彩图片

男生侧脸这样留肯定会变帅

高挑性感人间芳华钟楚曦高清美图

热爱祖国的绘画作品 #爱画画的小朋友 #热爱祖国的绘画作品 - 抖音

壁纸合集 | 黑色系质感壁纸~超酷!

印度的女人都是如此打扮

可爱的卡通小女孩戴着帽子

建筑-花瓣网|陪你做生活的设计师 | 砖拱门的搜索结果_百度图片搜索

此人被核辐射后想尽快死去可医生却让他痛苦地活了83天

watsoni fldrr)是鳞翅目大蚕蛾科樗蚕蛾属的一种大型蛾类,以幼虫取食

在明朝时期,人们将长颈鹿称为麒麟,这一称呼的来源可以在《明史》中