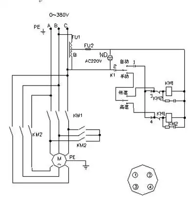
380搅拌机接触器接法,建筑工地用的,那种按钮控制的,互锁的,最好能给

高清图片下载 免费 安全无风险
380搅拌机接触器接法,建筑工地用的,那种按钮控制的,互锁的,最好能给

380搅拌机接触器接法,建筑工地用的,那种按钮控制的,互锁的,最好能给

点击图片查看原图

图片信息

  • 格式: JPG
  • 尺寸: 496x467
  • 大小: 约1.2MB

版权声明

相关标签

自然风光 高清壁纸 4K画质

分享图片

相关推荐

基于当前图片的相似推荐

搅拌机电路是双重联锁,相互制约的正反转控制电路,空气断路器qf1,qf2

器维修台湾禹鼎遥控器安装禹鼎遥控器电路图_参数_图片_机电之家网

piso/品硕 f23a-21s 按键名可定制炮车(装粮机)工业无线遥控器

求一个搅拌机供水系统电路图

混凝土搅拌机电路图解析

正品禹鼎遥控器,起重机遥控器,电动葫芦遥控器f23-bb单只发射器

台湾禹鼎24~380v起重机行车电葫芦工业无线遥控器f21/24e1/b/e2m

f23天车摇控接收器怎么接线实物图

随机推荐

发现更多精彩图片

有没高清二次元电脑壁纸(最好4k)? - 知乎

宋仲基时尚写真桌面壁纸壁纸

ins小清新文艺范男头谈恋爱挺麻_男生头像_我要个性网

家的简笔画 儿童画 关于家的手工画

抖音号:fh200208星座头像双鱼座抖音号:4491966 - 抖音

杰尼斯纽沃纳 德圈最帅的男人之一

清世宗文物大展 >>耕织图 │行乐图① ② │雍正妃行乐图

地质公园卫星地图 来自高德地图南面红柳峡 图片来自网络玉门魔山国家

雕像以写实的手法将佛陀凝重深邃的情感流 - 抖音

星露谷物语标准农场布局分享

25-nr9(原版)钢琴双手简谱 钢琴谱 钢琴简谱